Cloud Zoom small image

流程试验是在矿床地质助探完成之后,可行性研究或初步设计之前进行。它着重对矿有矿物特征和达矿工艺特性、选矿方法、工艺流程结构、选矿指标、工艺条件及产品(包括某些中间产品) 等进行试验研究和分析,并应进行两个以上方案的试验对比。试验研究的内容和深度一般应能满足设计工作中初步制订工艺流程和产品方案、选择主要工艺设备及进行设计方案比较的要求。由于试验室小型流程试验规模小、试料少、灵活性大、入力物力花费较少,因此允许在较大范用内进行广泛的探索,又因它的试料容易混匀,分批操作条件易于控制,因此是各项试验的最基本试验。但是,它是在试验室小型非连续(或局部连续) 试验设备上进行的,其模拟程度和试验结果的可靠性量优于可选性试验,但不及试验室扩大连续试验。

名称:选矿工艺流程试验
可在线通过咨询了解详情
 
通过以下按钮进入下一步

某铜铅锌多金属矿流程实验报告目录:

  

 

第一章    ..................................................................................... 1

第二章  样品的采集与制备.................................................................. 5

2.1矿样的采集................................................................................. 5

2.2矿样加工与制备......................................................................... 5

第三章  工艺矿物学研究...................................................................... 6

3.1样品多元素分析......................................................................... 6

3.2物相分析..................................................................................... 7

3.3原矿矿物成分及含量.................................................................. 7

3.4矿石工艺类型............................................................................. 7

3.4 矿石的结构构造......................................................................... 7

3.4.1矿石结构............................................................................ 7

3.4.2矿石构造............................................................................ 8

3.5主要矿物性质............................................................................. 8

3.5.1辉银矿(Ag2S................................................................. 8

3.5.2闪锌矿(ZnS.................................................................. 9

3.5.3方铅矿(PbS)..................................................................... 10

3.5.4黄铜矿(CuFeS2........................................................... 11

3.5.5磁黄铁矿(Fe1-xS.......................................................... 12

3.5.6黄铁矿(FeS2................................................................ 13

3.6银、锌、铅、铜、硫等元素赋存状态分析.............................. 14

3.7照片说明................................................................................... 15

第四章  铜铅混浮试验研究................................................................ 26

4.1 试验原料.................................................................................. 26

4.2试验仪器与设备....................................................................... 26

4.3试验方法................................................................................... 26

4.4 脱碳试验.................................................................................. 27

4.5捕收剂配比试验....................................................................... 39

4.6捕收剂用量试验....................................................................... 41

4.7起泡剂用量试验....................................................................... 42

4.8石灰用量试验........................................................................... 44

4.9抑制剂用量试验....................................................................... 45

4.10精扫选条件试验...................................................................... 46

4.11本章小结................................................................................. 48

第五章  铜铅分离条件试验研究......................................................... 49

5.1 试验原料.................................................................................. 49

5.2试验仪器与设备....................................................................... 49

5.3试验方法................................................................................... 49

5.4探索试验................................................................................... 50

5.4.1 探索试验一...................................................................... 50

5.4.2 探索试验二...................................................................... 51

5.4.3 探索试验三...................................................................... 52

5.5活性炭用量试验....................................................................... 55

5.6抑制剂种类及用量试验............................................................ 56

5.7分散剂种类及用量试验............................................................ 57

5.8 捕收剂种类及用量试验........................................................... 59

5.9 铜铅混合精矿矿浆预处理试验................................................ 60

5.10铜铅分离浮选开路试验.......................................................... 61

5.11本章小结................................................................................. 63

第六章  锌硫分离浮选条件试验研究................................................. 64

6.1 试验原料.................................................................................. 64

6.2试验仪器与设备....................................................................... 64

6.3试验方法................................................................................... 64

6.4 石灰用量试验.......................................................................... 64

6.5 硫酸铜用量试验....................................................................... 66

6.6丁黄药用量试验....................................................................... 67

6.7起泡剂2#油用量试验............................................................... 68

6.8 精选次数试验.......................................................................... 70

6.9 扫选次数试验.......................................................................... 71

6.10 本章小结................................................................................ 72

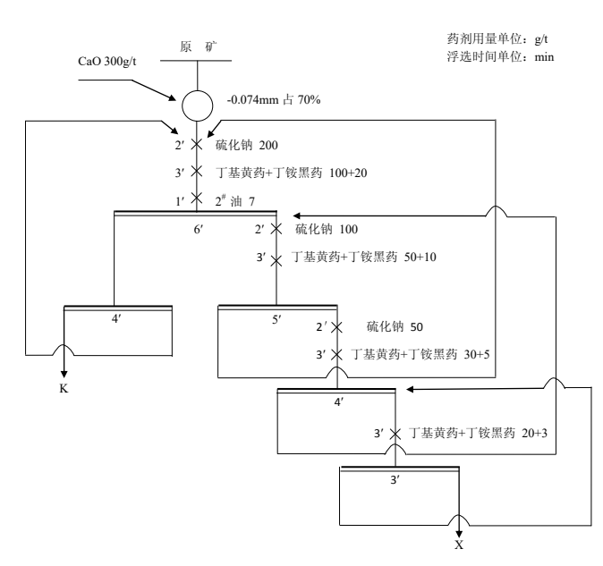
第七章  实验室全流程试验................................................................ 73

7.1 全流程开路试验....................................................................... 73

7.2 全流程闭路试验....................................................................... 75

第八章  产品质量考察....................................................................... 78

8.1产品多元素分析....................................................................... 78

8.1.1 铜精矿多元素分析.......................................................... 78

8.1.2 铅精矿多元素分析.......................................................... 78

8.1.3 锌精矿多元素分析.......................................................... 78

8.1.4 尾矿多元素分析.............................................................. 79

8.2浮选尾矿沉降试验.................................................................... 79

第九章    ................................................................................... 80